Nginx Keepalived主从双机热备自动切换如何实现高效稳定?
- 内容介绍
- 文章标签
- 相关推荐
本文共计911个文字,预计阅读时间需要4分钟。
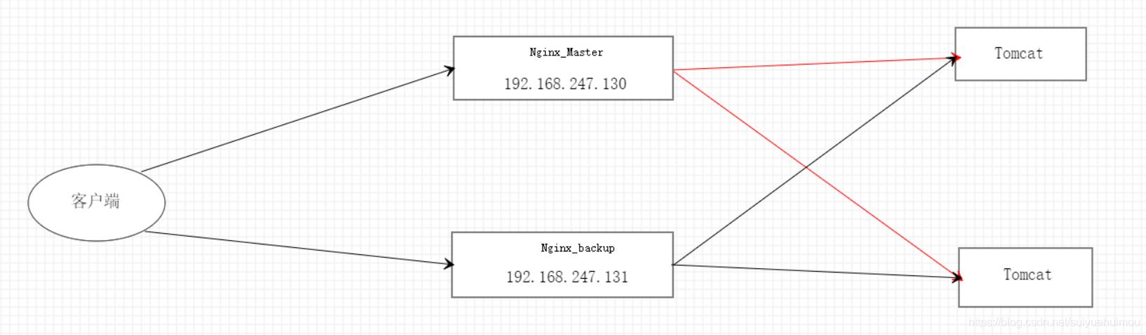
1. 安装并配置Nginx,参考:[安装Nginx配置](http://www.cnblogs.com/jagerp4388202.)
2.安装并配置Keepalived:
- 解压Keepalived安装包:`tar xvf keepalived-1.2.18.tar.gz` - 进入安装目录:`cd keep` - 安装Nginx和Keepalived 1安装配置nginx参考:www.cnblogs.com/jager/p/4388202.html2 安装配置keepalived
tar xvf keepalived-1.2.18.tar.gzcd keepalived-1.2.18./configuremake && make installcd /etc/mkdir keepalivedvim /etc/keepalived/chk_nginx.keepalived.shchmod a+x /etc/keepalived/chk_nginx.keepalived.shcd /usr/local/etc/keepalived/vim /usr/local/etc/keepalived/keepalived.conf chk_nginx.keepalived.sh: keepalived.conf:keepalived.conf(另外一台备机上的)
3 启动相关服务
启动nginx
/usr/local/nginx/sbin/nginx启动 keepalived
killall keepalivedkeepalived -f /usr/local/etc/keepalived/keepalived.conf4 keepalive自动切换演练
通过 ip a 可以查看到当前的vip连在哪台服务器上,测试自动切换可以killall keepalived来模拟nginx服务器宕机,然后再用ip a来查看当前的vip,比如nginx 主机宕机之后vip应该自动漂移到nginx备机服务器上,当nginx主机恢复之后keepalived自动将vip重新飘回主机
5 keepalive相关参数说明
! Configuration File for keepalivedglobal_defs { notification_email { admin@lvtao.net #设置报警邮件地址,可以设置多个,每行一个。 需开启本机的sendmail服务 } notification_email_from admin@lvtao.net #设置邮件的发送地址 smtp_server 127.0.0.1 #设置smtp server地址 smtp_connect_timeout 30 #设置连接smtp server的超时时间 router_id LVS_DEVEL #表示运行keepalived服务器的一个标识。发邮件时显示在邮件主题的信息}vrrp_instance VI_1 { state MASTER #指定keepalived的角色,MASTER表示此主机是主服务器,BACKUP表示此主机是备用服务器 interface eth0 #指定HA监测网络的接口 virtual_router_id 51 #虚拟路由标识,这个标识是一个数字,同一个vrrp实例使用唯一的标识。即同一vrrp_instance下,MASTER和BACKUP必须是一致的 priority 100 #定义优先级,数字越大,优先级越高,在同一个vrrp_instance下,MASTER的优先级必须大于BACKUP的优先级 advert_int 1 #设定MASTER与BACKUP负载均衡器之间同步检查的时间间隔,单位是秒 authentication { #设置验证类型和密码 auth_type PASS #设置验证类型,主要有PASS和AH两种 auth_pass 1111 #设置验证密码,在同一个vrrp_instance下,MASTER与BACKUP必须使用相同的密码才能正常通信 } virtual_ipaddress { #设置虚拟IP地址,可以设置多个虚拟IP地址,每行一个 10.0.0.148 }}virtual_server 10.0.0.148 80 { #设置虚拟服务器,需要指定虚拟IP地址和服务端口,IP与端口之间用空格隔开 delay_loop 6 #设置运行情况检查时间,单位是秒 lb_algo rr #设置负载调度算法,这里设置为rr,即轮询算法 lb_kind DR #设置LVS实现负载均衡的机制,有NAT、TUN、DR三个模式可选 persistence_timeout 50 #会话保持时间,单位是秒。这个选项对动态网页是非常有用的,为集群系统中的session共享提供了一个很好的解决方案。 #有了这个会话保持功能,用户的请求会被一直分发到某个服务节点,直到超过这个会话的保持时间。 #需要注意的是,这个会话保持时间是最大无响应超时时间,也就是说,用户在操作动态页面时,如果50秒内没有执行任何操作, #那么接下来的操作会被分发到另外的节点,但是如果用户一直在操作动态页面,则不受50秒的时间限制 protocol TCP #指定转发协议类型,有TCP和UDP两种 real_server 10.0.0.137 80 { #配置服务节点1,需要指定real server的真实IP地址和端口,IP与端口之间用空格隔开 weight 3 #配置服务节点的权值,权值大小用数字表示,数字越大,权值越高,设置权值大小可以为不同性能的服务器 #分配不同的负载,可以为性能高的服务器设置较高的权值,而为性能较低的服务器设置相对较低的权值,这样才能合理地利用和分配系统资源 TCP_CHECK { #realserver的状态检测设置部分,单位是秒 connect_timeout 10 #表示3秒无响应超时 nb_get_retry 3 #表示重试次数 delay_before_retry 3 #表示重试间隔 connect_port 80 } } real_server 10.0.0.139 80 { weight 3 TCP_CHECK { connect_timeout 10 nb_get_retry 3 delay_before_retry 3 connect_port 80 } }}参考:www.linuxde.net/2013/06/14431.html
本文共计911个文字,预计阅读时间需要4分钟。
1. 安装并配置Nginx,参考:[安装Nginx配置](http://www.cnblogs.com/jagerp4388202.)
2.安装并配置Keepalived:
- 解压Keepalived安装包:`tar xvf keepalived-1.2.18.tar.gz` - 进入安装目录:`cd keep` - 安装Nginx和Keepalived 1安装配置nginx参考:www.cnblogs.com/jager/p/4388202.html2 安装配置keepalived
tar xvf keepalived-1.2.18.tar.gzcd keepalived-1.2.18./configuremake && make installcd /etc/mkdir keepalivedvim /etc/keepalived/chk_nginx.keepalived.shchmod a+x /etc/keepalived/chk_nginx.keepalived.shcd /usr/local/etc/keepalived/vim /usr/local/etc/keepalived/keepalived.conf chk_nginx.keepalived.sh: keepalived.conf:keepalived.conf(另外一台备机上的)
3 启动相关服务
启动nginx
/usr/local/nginx/sbin/nginx启动 keepalived
killall keepalivedkeepalived -f /usr/local/etc/keepalived/keepalived.conf4 keepalive自动切换演练
通过 ip a 可以查看到当前的vip连在哪台服务器上,测试自动切换可以killall keepalived来模拟nginx服务器宕机,然后再用ip a来查看当前的vip,比如nginx 主机宕机之后vip应该自动漂移到nginx备机服务器上,当nginx主机恢复之后keepalived自动将vip重新飘回主机
5 keepalive相关参数说明
! Configuration File for keepalivedglobal_defs { notification_email { admin@lvtao.net #设置报警邮件地址,可以设置多个,每行一个。 需开启本机的sendmail服务 } notification_email_from admin@lvtao.net #设置邮件的发送地址 smtp_server 127.0.0.1 #设置smtp server地址 smtp_connect_timeout 30 #设置连接smtp server的超时时间 router_id LVS_DEVEL #表示运行keepalived服务器的一个标识。发邮件时显示在邮件主题的信息}vrrp_instance VI_1 { state MASTER #指定keepalived的角色,MASTER表示此主机是主服务器,BACKUP表示此主机是备用服务器 interface eth0 #指定HA监测网络的接口 virtual_router_id 51 #虚拟路由标识,这个标识是一个数字,同一个vrrp实例使用唯一的标识。即同一vrrp_instance下,MASTER和BACKUP必须是一致的 priority 100 #定义优先级,数字越大,优先级越高,在同一个vrrp_instance下,MASTER的优先级必须大于BACKUP的优先级 advert_int 1 #设定MASTER与BACKUP负载均衡器之间同步检查的时间间隔,单位是秒 authentication { #设置验证类型和密码 auth_type PASS #设置验证类型,主要有PASS和AH两种 auth_pass 1111 #设置验证密码,在同一个vrrp_instance下,MASTER与BACKUP必须使用相同的密码才能正常通信 } virtual_ipaddress { #设置虚拟IP地址,可以设置多个虚拟IP地址,每行一个 10.0.0.148 }}virtual_server 10.0.0.148 80 { #设置虚拟服务器,需要指定虚拟IP地址和服务端口,IP与端口之间用空格隔开 delay_loop 6 #设置运行情况检查时间,单位是秒 lb_algo rr #设置负载调度算法,这里设置为rr,即轮询算法 lb_kind DR #设置LVS实现负载均衡的机制,有NAT、TUN、DR三个模式可选 persistence_timeout 50 #会话保持时间,单位是秒。这个选项对动态网页是非常有用的,为集群系统中的session共享提供了一个很好的解决方案。 #有了这个会话保持功能,用户的请求会被一直分发到某个服务节点,直到超过这个会话的保持时间。 #需要注意的是,这个会话保持时间是最大无响应超时时间,也就是说,用户在操作动态页面时,如果50秒内没有执行任何操作, #那么接下来的操作会被分发到另外的节点,但是如果用户一直在操作动态页面,则不受50秒的时间限制 protocol TCP #指定转发协议类型,有TCP和UDP两种 real_server 10.0.0.137 80 { #配置服务节点1,需要指定real server的真实IP地址和端口,IP与端口之间用空格隔开 weight 3 #配置服务节点的权值,权值大小用数字表示,数字越大,权值越高,设置权值大小可以为不同性能的服务器 #分配不同的负载,可以为性能高的服务器设置较高的权值,而为性能较低的服务器设置相对较低的权值,这样才能合理地利用和分配系统资源 TCP_CHECK { #realserver的状态检测设置部分,单位是秒 connect_timeout 10 #表示3秒无响应超时 nb_get_retry 3 #表示重试次数 delay_before_retry 3 #表示重试间隔 connect_port 80 } } real_server 10.0.0.139 80 { weight 3 TCP_CHECK { connect_timeout 10 nb_get_retry 3 delay_before_retry 3 connect_port 80 } }}参考:www.linuxde.net/2013/06/14431.html

