SARScape中如何利用sentinel-1数据通过SBAS-InSAR技术实现完整流程?
- 内容介绍
- 文章标签
- 相关推荐
本文共计4260个文字,预计阅读时间需要18分钟。
SARScape利用Sentinel-1数据实现SBAS-InSAR完整流程,包含SABA-InSAR原理概述、数据采集和准备、SAR数据采集、DEM数据下载与配置、精密轨道数据下载与配置。
SARScape中用sentinel-1数据做SBAS-InSAR完整流程
- 1 SABA-InSAR原理简述
- 2 数据采集和预设
- 2.1 SAR数据采集
- 2.2 DEM数据下载与放置
- 2.3 精密轨道数据下载与放置
- 2.4 制作研究区范围矢量
- 2.5 SARscape Preferences预设
- 3 SAR数据预处理
- 3.1 导入数据
- 3.2 optional files设置
- 3.3 参数设置
- 4 生成连接图Connection Graph
- 4.1 输入数据
- 4.2 optional files设置
- 4.3 参数设置
- 4.4 查看输出文件和连接图
- 5 干涉工作流Interferometric Process
- 5.1 Input Files中选择上一步得到的工程文件auxiliary.sml
- 5.2 制作参考DEM
- 5.3 optional files设置
- 5.3.1 Geometry GCP file ,控制点文件,可选
- 5.3.2 Avoid Moving Area File ,无位移区域,可选
- 5.3.3 Optional Water Vapour File List,水蒸气数据,可用GACOS数据,可选
- 5.3.4 Classification Mask File,分类掩膜文件
- 5.4 parameters设置
- 5.5 输出文件
- 6 连接图编辑SBAS Edit Connection Graph
- 6.1 打开auxiliary.sml文件,会自动加载连接图,自动选择主影像
- 6.2 连接图编辑的参数说明
- 6.3 连接图编辑操作
- 6' 轨道精炼和重去平,SARscape562集成在干涉数据流中,560及以下版本在SABS工具路径中
1 SABA-InSAR原理简述
**差分干涉测量短基线集时序分析技术(SmallBaselineSubsetInSAR,SBAS-InSAR)**由Berardino等人于2002年提出,不同于PS - InSAR的单主影像,该方法是一种基于多主影像的InSAR时间序列方法。它通过短基线原则,将大量SAR数据组合为具有多个主影像的干涉子集,每个子集内的干涉对基线长度均低于临界基线值,时间基线也尽可能短,集合间的 SAR影像基线距大,通过这种方式克服了时间和空间上的失相关,因此SBAS - InSAR可以通过较少的数据量来获取较可靠的监测结果。
基于短基线集原则,SBAS - InSAR具有多个主影像,但仍需选取其中一景影像作为公共主影像进行配准;组成各干涉子集后,利用外部参考数字高程模型(Digital Elevation Model,DEM)数据模拟并去除每个干涉相对的地形相位,然后生成时间序列差分干涉图集;相位解缠后得到每个相干目标的相位信息,包括形变相位、大气延迟相位、轨道误差相位等信息,各误差相位可在时间序列上采用滤波方法或多项式模型予以去除;由于SBAS - InSAR具有多个主影像,各干涉子集在联合求解时容易出现方程秩亏现象,因此引入奇异值分解方法,利用最小二乘原理得到地表时间序列形变信息。
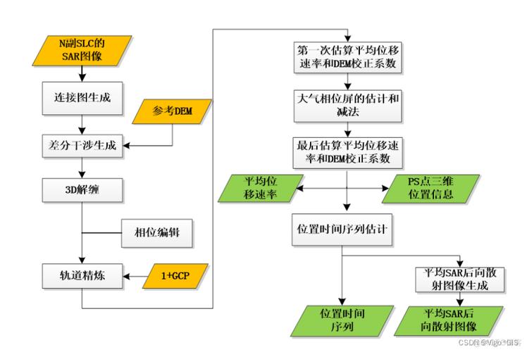
下图为SBAS-InSAR的技术路线,图源ESRI的ENVI SARscape教程
2 数据采集和预设
实验所用的软件版本为SARScape5.6.2教育版
实验所用到的数据如下:
- SAR数据,即sentinel-1的SLC数据
- 对应的轨道数据
- DEM数据
2.1 SAR数据采集
目前免费的,还在更新的,比较容易下载的SAR数据就是sentinel-1数据,sentinel-1本来有2颗星,但是1B出故障,停止运行了,以前也有很多SAR卫星,比如ASAR
有很多个网站可以下载Sentinel-1数据,本文以ASF网站为例,下载教程参考文章:
哨兵-1 Sentinel-1数据下载(ASF)
也可以在欧空局下载Sentinel-1数据
哨兵-2 Sentinel-2 数据下载(欧空局)
2.2 DEM数据下载与放置
做DInSAR有多个方法,本文使用是两期SAR数据+DEM,因此要事先准备DEM数据,通常使用SRTM数据,具体来说是SRTM-1 V3,分辨率30m。
虽然SARscape理论上可以自动下载DEM,但是国内的网络经常出故障,因此还是需要手动下载。
如果不知道SAR数据对应的DEM怎么下载,不知道DEM的位置是哪里,不知道DEM切片编号,可以参考文章:
SARscape手动下载30mDEM(SRTM1 V3)切片数据-[EC: 40008]
2.3 精密轨道数据下载与放置
精密轨道数据不是必须的,一般来说,SAR数据自带参考轨道数据,但是精度稍低,精密轨道一般在数据发布后的一个礼拜后才会公布,因此,在处理突发情况的SAR数据时,短时间内无法获取到相应的精密轨道数据。
精密轨道下载教程见:
3种方法下载Sentinel-1精密轨道数据
精密轨道需要放置在特定的文件夹路径下面才能被SARscape识别并使用,放置教程见:
SARscape存放sentinel-1精密轨道数据并自动读取
2.4 制作研究区范围矢量
一景SAR数据很大,如果电脑性能不足,处理起来需要很多时间,为了提高处理速度和效率,建议提前制作研究区范围矢量,在SARscape中,可以导入.shp .kml .kmz格式的矢量作为处理范围。
直接在GIS软件中新建一个矢量面图层,然后画一个即可,或者在Google Earth里面圈一个kml也可以,这一步很简单,就不
这个不是必须的,如果不导入范围,那么默认处理整个数据。
2.5 SARscape Preferences预设
首先选择适用于 Sentinel-1的一套系统参数。打开SARscape----Preferences----Perference specific,单 击 Load Preferences,选择Sentinel TOPSAR,在弹出的对话框上选择“是”。在参数设置面板上点击 OK。
3 SAR数据预处理
3.1 导入数据
工具路径为:/SARscape/Import Data/SAR Spaceborne/Single Sensor/Sentinel-1 由于是SARScape562,直接导入zip压缩包即可,不用解压
3.2 optional files设置
这一步就是添加
- 兴趣区矢量文件,kml、kmz或者shp格式都行,作者亲测矢量名必须是英文且不可以有下划线!!可选,不选择矢量文件就直接处理整景的数据
- 和处理过程文件
_progress.txt,可选
3.3 参数设置
极化方式这里可以选择你需要的,一般是用VV
输出的时候直接选择文件夹就行
查看输出的文件
如果最后提示complete的同时又有一个警告,内容是无法找到有效的轨道数据,但其实你已经将轨道数据存放在合适的位置了,那可能是软件的bug,我遇到过很多次。在无法连接到指定的下载轨道数据的网址的时候,我们就不得不忽略轨道数据了。
No valid orbit file found in repository scihub.copernicus.eu/gnss/
Please see the help page of "Sentinel Auxiliary Files Download" for more details !
其实从这一步开始才是真正的SBAS-InSAR核心流程
对输入的数据进行干涉像对的配对,像对结果图表方式输出到屏幕,输入 N 景数据,能得到的最大配对数是(N*(N-1))/2,生成连接图工具会选择最优的组合方式进行配对。这些像对会进行干涉工作流处理,然后用于 SBAS 反演。
程序会自动选择超级主影像,在整个处理中,超级主影像作为参考影像,所有的像对都会配准到超级主影像上。用户也可以自己选择超级主影像,超级主影像的选择也不是很严格因为对结果不会有什么影响,不过可能会导致较少的配对,所以还是建议自动选择超级主影响,这样有足够的像对,在像对编辑的时候,就可以去掉相干性小的像对。
工具路径:/SARscape/Interferometric Stacking/SBAS/1 - Connection Graph
4.1 输入数据
选择上一步处理好的VV数据
4.2 optional files设置
选择超级主影像super master file,这里不选择,程序会自动判断最适合的影像
4.3 参数设置
单击 Parameters 面板,选择 Principal Parameters,设置以下参数:
- Min Normal Baseline (%):0,临界基线最小百分比。
- Max Normal Baseline (%):2,临界基线最大百分比。
提示:建议把空间和时间基线阈值调大一些,最大临界基线推荐值为 45%~50%,主要依
赖传感器类型和经验,目的是避免完全空间失相关。 - Min Temporal Baseline:0,最小时间基线。
- Max Temporal Baseline:180,最大时间基线。
- Degree of Redundancy:冗余度
在对连接(干涉图)选择的最小和最大时间基线和正常基线应用阈值后,可以指定进一步的冗余度选择标准: - 高,接受与先前基线阈值相关的所有干涉图。
- 低,程序根据图形冗余标准和每次采集的最小连接数,尽量减少保留的干涉图数量
- Redundacy Criteria:冗余标准
当冗余度较低时,预计以下选择标准用于删除冗余连接: - 最小正常基线,通过仅保留具有最小空间基线的连接,将连接数最小化。
- 最大正常基线,通过仅保留具有最大空间基线的连接,将连接数最小化。
- 最小时间基线,通过仅保留具有最小时间基线的连接,将连接数最小化。
- Max Connections per Acquisition:最大连接数,撇除后每个采集剩余的连接数(干涉图),以减少冗余。此参数表示连接图的平均冗余,参考文献建议设置大于5的值以获得可靠的反演解。
- Allow Disconnected Blocks:False。不允许孤立的像对连接。
输出面板
填写一个文件的根名,后续处理的数据会据此根名自动命名
选择输出路径即可
查看报告
4.4 查看输出文件和连接图
- 在输出目录中可以看到如下的文件,重点看connection_graphy里面的plot和report
- auxiliary.sml文件记录相关的处理信息,包括处理进度、步骤和生成的文件记录等,后面会用到
- 连接图中,黄点是超级主影像super master ,这个在报告中也能看到,打开CG_report.txt文件,可以看到super master的信息。绿点是从影像,如果有红点,就是在限制条件外的影像。
- 像对连接时间基线图
像对连接空间基线图
SARscape562版本的干涉工作流里面可以自动进行轨道精炼和重去平,这一步有点复杂,处理时间也比较久
- 工具路径:
/SARscape/Interferometric Stacking/SBAS/2 - Interferometric Process
5.1 Input Files中选择上一步得到的工程文件auxiliary.sml
对所有的配对的干涉像对进行干涉处理,从相干性生成,去平、滤波和相位解缠,所有的数据对都配准到超级主影像上,为下一步轨道精炼和重去平,以及 SBAS 反演做好数据准备。包括:
- 干涉图生成 Interferogram Generation
- 干涉图去平 Interferogram Flattening
- 自适应滤波和相干系数生成 Adaptive Filter and Coherence Generation
- 相位解缠 Phase Unwrapping
生成一系列解缠之后的相位图。所有的干涉图最终都与超级主影像进行了配准,为下一
步轨道精炼、重去平以及 SBAS 的反演做准备。
5.2 制作参考DEM
为啥要提前制作DEM呢?因为之前的步骤都不需要用到DEM,但是optional files里面的GCP需要DEM
- 在工具的DEM/Cartographic System中,点击DEM file 右边的望远镜符号
- 选择SRTM-1,会跳出一个新的工具DEM Erxtraction-SRTM1 Version3,
- 输入位置参考数据,也就是上一步处理好的数据,随便选一个就行,我选的是超级主影像
- 选择输出文件的坐标GEO-GLOBAL
- 设定好输出路径之后就点击exec开始运行
- 日常报错
- 其实这一步的过程和前文提到的文章里面一模一样
SARscape手动下载30mDEM(SRTM1 V3)切片数据-[EC: 40008] - 打开
SARscape----Administration----View Files----Log File 拉到最下面,查看DEM切片的名称 去USGS下载这两个切片,不再赘述,看链接里面的文章即可
SARscape手动下载30mDEM(SRTM1 V3)切片数据-[EC: 40008]- 制作好了之后点击文件夹图标直接加载进来
5.3 optional files设置
5.3.1 Geometry GCP file ,控制点文件,可选
加载先前创建的地面控制点文件(.xml)(加载 GCP 文件)或自动加载创建新地面控制点文件的界面(创建 GCP 文件)
- 点击望远镜,创建GCP
点击之后,会自动打开Generate Ground Control Points界面
- Input File:必选项。用于 GCP 定位。这里选择上一步做好的解缠结果文件或者干涉文件。
- DEM File:可选项。用于检测 GCP 对应的高程值。这里选择 DEM 文件。
- Reference File:可选项。为选择 GCP 提供一个参考依据,可以选择相干系数图、干涉图等。Reference File 与 Input File 同时显示在一个窗口中。
说明:选择 GCP 重要的标准包括:
1、没有残余地形条纹;
2、没有形变条纹,远离形变区域,除非已知这个点的形变速率;
3、没有相位跃变,如果 GCP 点位于一个孤立相位上,并且解缠的值非常差,这个位置可能是斜坡相位(phase ramp)的一部分,那么选择的这个 GCP 是不对的;
4、由于在 SBAS 中,很难找到完美的 GCP 可以全部用在所有的数据对中,因为数据对拥有不同的相干性。因此建议多选择一些 GCP,至少 20-30 个点。
本文共计4260个文字,预计阅读时间需要18分钟。
SARScape利用Sentinel-1数据实现SBAS-InSAR完整流程,包含SABA-InSAR原理概述、数据采集和准备、SAR数据采集、DEM数据下载与配置、精密轨道数据下载与配置。
SARScape中用sentinel-1数据做SBAS-InSAR完整流程
- 1 SABA-InSAR原理简述
- 2 数据采集和预设
- 2.1 SAR数据采集
- 2.2 DEM数据下载与放置
- 2.3 精密轨道数据下载与放置
- 2.4 制作研究区范围矢量
- 2.5 SARscape Preferences预设
- 3 SAR数据预处理
- 3.1 导入数据
- 3.2 optional files设置
- 3.3 参数设置
- 4 生成连接图Connection Graph
- 4.1 输入数据
- 4.2 optional files设置
- 4.3 参数设置
- 4.4 查看输出文件和连接图
- 5 干涉工作流Interferometric Process
- 5.1 Input Files中选择上一步得到的工程文件auxiliary.sml
- 5.2 制作参考DEM
- 5.3 optional files设置
- 5.3.1 Geometry GCP file ,控制点文件,可选
- 5.3.2 Avoid Moving Area File ,无位移区域,可选
- 5.3.3 Optional Water Vapour File List,水蒸气数据,可用GACOS数据,可选
- 5.3.4 Classification Mask File,分类掩膜文件
- 5.4 parameters设置
- 5.5 输出文件
- 6 连接图编辑SBAS Edit Connection Graph
- 6.1 打开auxiliary.sml文件,会自动加载连接图,自动选择主影像
- 6.2 连接图编辑的参数说明
- 6.3 连接图编辑操作
- 6' 轨道精炼和重去平,SARscape562集成在干涉数据流中,560及以下版本在SABS工具路径中
1 SABA-InSAR原理简述
**差分干涉测量短基线集时序分析技术(SmallBaselineSubsetInSAR,SBAS-InSAR)**由Berardino等人于2002年提出,不同于PS - InSAR的单主影像,该方法是一种基于多主影像的InSAR时间序列方法。它通过短基线原则,将大量SAR数据组合为具有多个主影像的干涉子集,每个子集内的干涉对基线长度均低于临界基线值,时间基线也尽可能短,集合间的 SAR影像基线距大,通过这种方式克服了时间和空间上的失相关,因此SBAS - InSAR可以通过较少的数据量来获取较可靠的监测结果。
基于短基线集原则,SBAS - InSAR具有多个主影像,但仍需选取其中一景影像作为公共主影像进行配准;组成各干涉子集后,利用外部参考数字高程模型(Digital Elevation Model,DEM)数据模拟并去除每个干涉相对的地形相位,然后生成时间序列差分干涉图集;相位解缠后得到每个相干目标的相位信息,包括形变相位、大气延迟相位、轨道误差相位等信息,各误差相位可在时间序列上采用滤波方法或多项式模型予以去除;由于SBAS - InSAR具有多个主影像,各干涉子集在联合求解时容易出现方程秩亏现象,因此引入奇异值分解方法,利用最小二乘原理得到地表时间序列形变信息。
下图为SBAS-InSAR的技术路线,图源ESRI的ENVI SARscape教程
2 数据采集和预设
实验所用的软件版本为SARScape5.6.2教育版
实验所用到的数据如下:
- SAR数据,即sentinel-1的SLC数据
- 对应的轨道数据
- DEM数据
2.1 SAR数据采集
目前免费的,还在更新的,比较容易下载的SAR数据就是sentinel-1数据,sentinel-1本来有2颗星,但是1B出故障,停止运行了,以前也有很多SAR卫星,比如ASAR
有很多个网站可以下载Sentinel-1数据,本文以ASF网站为例,下载教程参考文章:
哨兵-1 Sentinel-1数据下载(ASF)
也可以在欧空局下载Sentinel-1数据
哨兵-2 Sentinel-2 数据下载(欧空局)
2.2 DEM数据下载与放置
做DInSAR有多个方法,本文使用是两期SAR数据+DEM,因此要事先准备DEM数据,通常使用SRTM数据,具体来说是SRTM-1 V3,分辨率30m。
虽然SARscape理论上可以自动下载DEM,但是国内的网络经常出故障,因此还是需要手动下载。
如果不知道SAR数据对应的DEM怎么下载,不知道DEM的位置是哪里,不知道DEM切片编号,可以参考文章:
SARscape手动下载30mDEM(SRTM1 V3)切片数据-[EC: 40008]
2.3 精密轨道数据下载与放置
精密轨道数据不是必须的,一般来说,SAR数据自带参考轨道数据,但是精度稍低,精密轨道一般在数据发布后的一个礼拜后才会公布,因此,在处理突发情况的SAR数据时,短时间内无法获取到相应的精密轨道数据。
精密轨道下载教程见:
3种方法下载Sentinel-1精密轨道数据
精密轨道需要放置在特定的文件夹路径下面才能被SARscape识别并使用,放置教程见:
SARscape存放sentinel-1精密轨道数据并自动读取
2.4 制作研究区范围矢量
一景SAR数据很大,如果电脑性能不足,处理起来需要很多时间,为了提高处理速度和效率,建议提前制作研究区范围矢量,在SARscape中,可以导入.shp .kml .kmz格式的矢量作为处理范围。
直接在GIS软件中新建一个矢量面图层,然后画一个即可,或者在Google Earth里面圈一个kml也可以,这一步很简单,就不
这个不是必须的,如果不导入范围,那么默认处理整个数据。
2.5 SARscape Preferences预设
首先选择适用于 Sentinel-1的一套系统参数。打开SARscape----Preferences----Perference specific,单 击 Load Preferences,选择Sentinel TOPSAR,在弹出的对话框上选择“是”。在参数设置面板上点击 OK。
3 SAR数据预处理
3.1 导入数据
工具路径为:/SARscape/Import Data/SAR Spaceborne/Single Sensor/Sentinel-1 由于是SARScape562,直接导入zip压缩包即可,不用解压
3.2 optional files设置
这一步就是添加
- 兴趣区矢量文件,kml、kmz或者shp格式都行,作者亲测矢量名必须是英文且不可以有下划线!!可选,不选择矢量文件就直接处理整景的数据
- 和处理过程文件
_progress.txt,可选
3.3 参数设置
极化方式这里可以选择你需要的,一般是用VV
输出的时候直接选择文件夹就行
查看输出的文件
如果最后提示complete的同时又有一个警告,内容是无法找到有效的轨道数据,但其实你已经将轨道数据存放在合适的位置了,那可能是软件的bug,我遇到过很多次。在无法连接到指定的下载轨道数据的网址的时候,我们就不得不忽略轨道数据了。
No valid orbit file found in repository scihub.copernicus.eu/gnss/
Please see the help page of "Sentinel Auxiliary Files Download" for more details !
其实从这一步开始才是真正的SBAS-InSAR核心流程
对输入的数据进行干涉像对的配对,像对结果图表方式输出到屏幕,输入 N 景数据,能得到的最大配对数是(N*(N-1))/2,生成连接图工具会选择最优的组合方式进行配对。这些像对会进行干涉工作流处理,然后用于 SBAS 反演。
程序会自动选择超级主影像,在整个处理中,超级主影像作为参考影像,所有的像对都会配准到超级主影像上。用户也可以自己选择超级主影像,超级主影像的选择也不是很严格因为对结果不会有什么影响,不过可能会导致较少的配对,所以还是建议自动选择超级主影响,这样有足够的像对,在像对编辑的时候,就可以去掉相干性小的像对。
工具路径:/SARscape/Interferometric Stacking/SBAS/1 - Connection Graph
4.1 输入数据
选择上一步处理好的VV数据
4.2 optional files设置
选择超级主影像super master file,这里不选择,程序会自动判断最适合的影像
4.3 参数设置
单击 Parameters 面板,选择 Principal Parameters,设置以下参数:
- Min Normal Baseline (%):0,临界基线最小百分比。
- Max Normal Baseline (%):2,临界基线最大百分比。
提示:建议把空间和时间基线阈值调大一些,最大临界基线推荐值为 45%~50%,主要依
赖传感器类型和经验,目的是避免完全空间失相关。 - Min Temporal Baseline:0,最小时间基线。
- Max Temporal Baseline:180,最大时间基线。
- Degree of Redundancy:冗余度
在对连接(干涉图)选择的最小和最大时间基线和正常基线应用阈值后,可以指定进一步的冗余度选择标准: - 高,接受与先前基线阈值相关的所有干涉图。
- 低,程序根据图形冗余标准和每次采集的最小连接数,尽量减少保留的干涉图数量
- Redundacy Criteria:冗余标准
当冗余度较低时,预计以下选择标准用于删除冗余连接: - 最小正常基线,通过仅保留具有最小空间基线的连接,将连接数最小化。
- 最大正常基线,通过仅保留具有最大空间基线的连接,将连接数最小化。
- 最小时间基线,通过仅保留具有最小时间基线的连接,将连接数最小化。
- Max Connections per Acquisition:最大连接数,撇除后每个采集剩余的连接数(干涉图),以减少冗余。此参数表示连接图的平均冗余,参考文献建议设置大于5的值以获得可靠的反演解。
- Allow Disconnected Blocks:False。不允许孤立的像对连接。
输出面板
填写一个文件的根名,后续处理的数据会据此根名自动命名
选择输出路径即可
查看报告
4.4 查看输出文件和连接图
- 在输出目录中可以看到如下的文件,重点看connection_graphy里面的plot和report
- auxiliary.sml文件记录相关的处理信息,包括处理进度、步骤和生成的文件记录等,后面会用到
- 连接图中,黄点是超级主影像super master ,这个在报告中也能看到,打开CG_report.txt文件,可以看到super master的信息。绿点是从影像,如果有红点,就是在限制条件外的影像。
- 像对连接时间基线图
像对连接空间基线图
SARscape562版本的干涉工作流里面可以自动进行轨道精炼和重去平,这一步有点复杂,处理时间也比较久
- 工具路径:
/SARscape/Interferometric Stacking/SBAS/2 - Interferometric Process
5.1 Input Files中选择上一步得到的工程文件auxiliary.sml
对所有的配对的干涉像对进行干涉处理,从相干性生成,去平、滤波和相位解缠,所有的数据对都配准到超级主影像上,为下一步轨道精炼和重去平,以及 SBAS 反演做好数据准备。包括:
- 干涉图生成 Interferogram Generation
- 干涉图去平 Interferogram Flattening
- 自适应滤波和相干系数生成 Adaptive Filter and Coherence Generation
- 相位解缠 Phase Unwrapping
生成一系列解缠之后的相位图。所有的干涉图最终都与超级主影像进行了配准,为下一
步轨道精炼、重去平以及 SBAS 的反演做准备。
5.2 制作参考DEM
为啥要提前制作DEM呢?因为之前的步骤都不需要用到DEM,但是optional files里面的GCP需要DEM
- 在工具的DEM/Cartographic System中,点击DEM file 右边的望远镜符号
- 选择SRTM-1,会跳出一个新的工具DEM Erxtraction-SRTM1 Version3,
- 输入位置参考数据,也就是上一步处理好的数据,随便选一个就行,我选的是超级主影像
- 选择输出文件的坐标GEO-GLOBAL
- 设定好输出路径之后就点击exec开始运行
- 日常报错
- 其实这一步的过程和前文提到的文章里面一模一样
SARscape手动下载30mDEM(SRTM1 V3)切片数据-[EC: 40008] - 打开
SARscape----Administration----View Files----Log File 拉到最下面,查看DEM切片的名称 去USGS下载这两个切片,不再赘述,看链接里面的文章即可
SARscape手动下载30mDEM(SRTM1 V3)切片数据-[EC: 40008]- 制作好了之后点击文件夹图标直接加载进来
5.3 optional files设置
5.3.1 Geometry GCP file ,控制点文件,可选
加载先前创建的地面控制点文件(.xml)(加载 GCP 文件)或自动加载创建新地面控制点文件的界面(创建 GCP 文件)
- 点击望远镜,创建GCP
点击之后,会自动打开Generate Ground Control Points界面
- Input File:必选项。用于 GCP 定位。这里选择上一步做好的解缠结果文件或者干涉文件。
- DEM File:可选项。用于检测 GCP 对应的高程值。这里选择 DEM 文件。
- Reference File:可选项。为选择 GCP 提供一个参考依据,可以选择相干系数图、干涉图等。Reference File 与 Input File 同时显示在一个窗口中。
说明:选择 GCP 重要的标准包括:
1、没有残余地形条纹;
2、没有形变条纹,远离形变区域,除非已知这个点的形变速率;
3、没有相位跃变,如果 GCP 点位于一个孤立相位上,并且解缠的值非常差,这个位置可能是斜坡相位(phase ramp)的一部分,那么选择的这个 GCP 是不对的;
4、由于在 SBAS 中,很难找到完美的 GCP 可以全部用在所有的数据对中,因为数据对拥有不同的相干性。因此建议多选择一些 GCP,至少 20-30 个点。

