TN-C-S系统具体代表哪种电力系统结构?
- 内容介绍
- 相关推荐
本文共计942个文字,预计阅读时间需要4分钟。
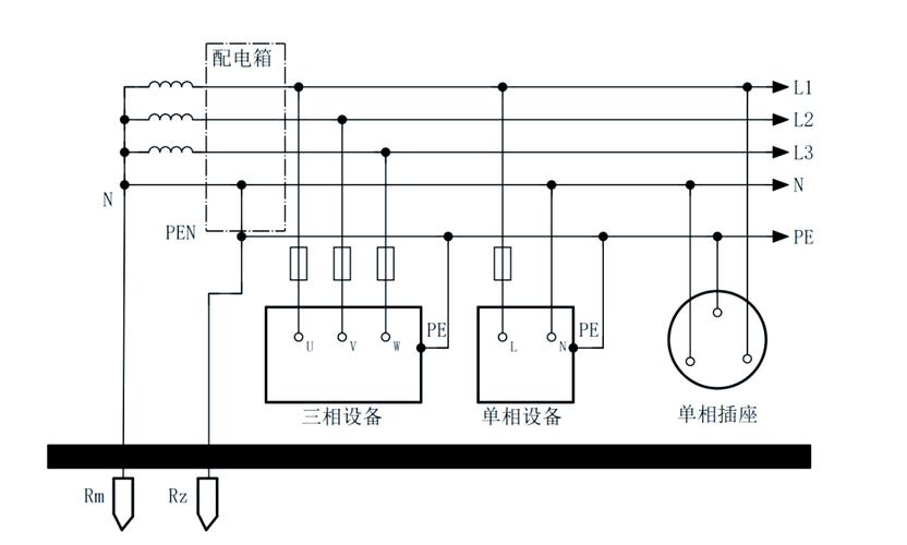
TN-C-S系统指的是供电系统在建筑施工临时供电中,若前期部分采用TN-C方式供电,则施工规范要求必须采用TN-S方式供电系统,以确保施工现场总配电箱分出PE线。
tn-c-s系统指的是供电系统在建筑施工临时供电中,如果前部分是“TN-C”方式供电,而施工规范规定施工现场必须采用“TN-S”方式供电系统,则可以在系统后部分现场总配电箱分出PE线。
本教程操作环境:windows7系统、Dell G3电脑。
TN-C-S方式供电系统在建筑施工临时供电中,如果前部分是 TN-C 方式供电,而施工规范规定施工现场必须采用 TN-S 方式供电系统,则可以在系统后部分现场总配电箱分出 PE 线, TN-C-S 系统的特点如下。
1 )工作零线 N 与专用保护线 PE 相联通,线路不平衡电流比较大时,电气设备的接零保护受到零线电位的影响。 D 点至后面 PE 线上没有电流,即该段导线上没有电压降,因此, TN-C-S 系统可以降低电动机外壳对地的电压,然而又不能完全消除这个电压,这个电压的大小取决于 ND 线的负载不平衡的情况及 ND 这段线路的长度。负载越不平衡, ND 线又很长时,设备外壳对地电压偏移就越大。所以要求负载不平衡电流不能太大,而且在 PE 线上应作重复接地。
2 ) PE 线在任何情况下都不能进入漏电保护器,因为线路末端的漏电保护器动作会使前级漏电保护器跳闸造成大范围停电。
3 )对 PE 线除了在总箱处必须和 N 线相接以外,其他各分箱处均不得把 N 线和 PE 线相联, PE 线上不许安装开关和熔断器,也不得用大地兼作 PE 线。
通过上述分析, TN-C-S 供电系统是在 TN-C 系统上临时变通的作法。当三相电力变压器工作接地情况良好、三相负载比较平衡时, TN-C-S 系统在施工用电实践中效果还是可行的。但是,在三相负载不平衡、建筑施工工地有专用的电力变压器时,必须采用 TN-S 方式供电系统。
扩展资料
1、国际电工委员会( IEC )规定的供电方式符号中,第一个字母表示电力(电源)系统对地关系。如 T 表示是中性点直接接地; I 表示电源与大地隔离或电源的一点经高阻抗(例如1000Ω;)与大地连接(I是"隔离"一词法文Isolation的第一个字母)。
2、第二个字母表示用电装置外露的可导电部分对地的关系。如 T 表示设备外壳接地,它与系统中的其他任何接地点无直接关系; N 表示负载采用接零保护。
3、第三个字母表示工作零线与保护线的组合关系。如 C 表示工作零线与保护线是合一的,如 TN-C ; S 表示工作零线与保护线是严格分开的,所以 PE 线称为专用保护线,如 TN-S 。
更多计算机相关知识,请访问常见问题栏目!
以上就是tn-c-s系统指的是什么的详细内容,更多请关注自由互联其它相关文章!
本文共计942个文字,预计阅读时间需要4分钟。
TN-C-S系统指的是供电系统在建筑施工临时供电中,若前期部分采用TN-C方式供电,则施工规范要求必须采用TN-S方式供电系统,以确保施工现场总配电箱分出PE线。
tn-c-s系统指的是供电系统在建筑施工临时供电中,如果前部分是“TN-C”方式供电,而施工规范规定施工现场必须采用“TN-S”方式供电系统,则可以在系统后部分现场总配电箱分出PE线。
本教程操作环境:windows7系统、Dell G3电脑。
TN-C-S方式供电系统在建筑施工临时供电中,如果前部分是 TN-C 方式供电,而施工规范规定施工现场必须采用 TN-S 方式供电系统,则可以在系统后部分现场总配电箱分出 PE 线, TN-C-S 系统的特点如下。
1 )工作零线 N 与专用保护线 PE 相联通,线路不平衡电流比较大时,电气设备的接零保护受到零线电位的影响。 D 点至后面 PE 线上没有电流,即该段导线上没有电压降,因此, TN-C-S 系统可以降低电动机外壳对地的电压,然而又不能完全消除这个电压,这个电压的大小取决于 ND 线的负载不平衡的情况及 ND 这段线路的长度。负载越不平衡, ND 线又很长时,设备外壳对地电压偏移就越大。所以要求负载不平衡电流不能太大,而且在 PE 线上应作重复接地。
2 ) PE 线在任何情况下都不能进入漏电保护器,因为线路末端的漏电保护器动作会使前级漏电保护器跳闸造成大范围停电。
3 )对 PE 线除了在总箱处必须和 N 线相接以外,其他各分箱处均不得把 N 线和 PE 线相联, PE 线上不许安装开关和熔断器,也不得用大地兼作 PE 线。
通过上述分析, TN-C-S 供电系统是在 TN-C 系统上临时变通的作法。当三相电力变压器工作接地情况良好、三相负载比较平衡时, TN-C-S 系统在施工用电实践中效果还是可行的。但是,在三相负载不平衡、建筑施工工地有专用的电力变压器时,必须采用 TN-S 方式供电系统。
扩展资料
1、国际电工委员会( IEC )规定的供电方式符号中,第一个字母表示电力(电源)系统对地关系。如 T 表示是中性点直接接地; I 表示电源与大地隔离或电源的一点经高阻抗(例如1000Ω;)与大地连接(I是"隔离"一词法文Isolation的第一个字母)。
2、第二个字母表示用电装置外露的可导电部分对地的关系。如 T 表示设备外壳接地,它与系统中的其他任何接地点无直接关系; N 表示负载采用接零保护。
3、第三个字母表示工作零线与保护线的组合关系。如 C 表示工作零线与保护线是合一的,如 TN-C ; S 表示工作零线与保护线是严格分开的,所以 PE 线称为专用保护线,如 TN-S 。
更多计算机相关知识,请访问常见问题栏目!
以上就是tn-c-s系统指的是什么的详细内容,更多请关注自由互联其它相关文章!

